Pegasus Base Model Wiring Guide

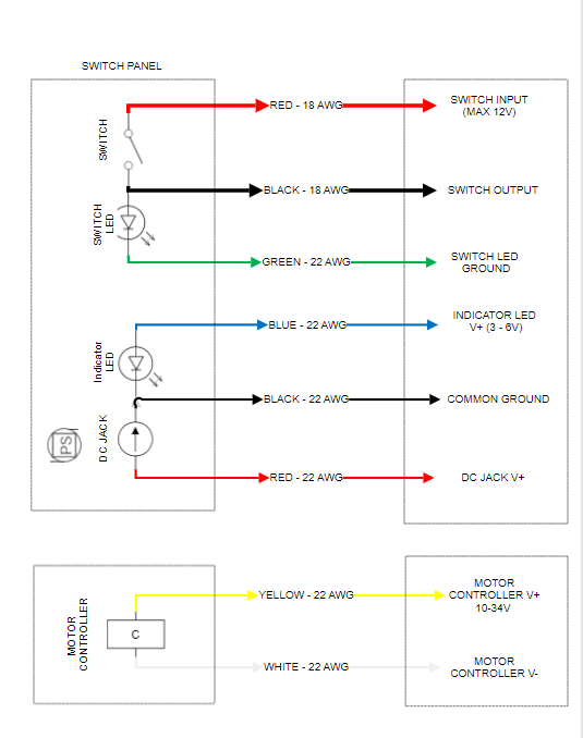
The following figure represents the wiring schematic of the Pegasus Mini base model:

_images/pegasusbase_schematic.PNG